熱電廠是在發電的同時,還利用汽輪機的抽汽或排汽為用戶供熱的火電廠。由于是采用煤燃燒提高熱能,在燃燒過程中會產生大量的氟化氫氣體,導致環境受到一定程度的污染。

熱電廠脫硫廢水除氟
近年來,各國政府對于環境標準、水質標準的要求日益嚴厲,要求化工廠含氟廢水需要高度凈化至氟離子含量降至10ppm以下,才能排放。目前,在含氟廢水處理行業中,沒有成熟的技術應用于此類含氟廢水。
熱電廠脫硫廢水
在熱電廠發電過程中,含氟廢水產生的主要來源是在使用燃煤發電的過程中會產生大量的硫氧化物,例如二氧化硫 ( SO2 ) ,為了去除煙氣中的二氧化硫 ,燃煤電廠會使用排煙脫硫設備,憑借抽取大量二價堿土金屬工業用水與煙氣中的含硫廢氣進行脫硫反應,再將經過“脫硫”反應后的含有硫酸根的酸性廢水處理排放,以下簡稱為脫硫廢水。
電廠進行煙氣脫硫時,燃煤引起的氣態氟化物和含氟粉塵便溶解在漿液中,然后隨著脫硫廢水進入環境,并且我國火力發電廠常采用水力沖灰的較多,造成廢水中的氟含量相當高。
除氟技術對比
目前國內外除氟技術主要包括吸附法、離子交換法、電化學法及化學法等。
1、吸附法
吸附法除氟技術一般用于氟含量小于10mg/L的飲用水除氟處理,且成本高,不適宜用于大水量工業廢水除氟領域;
2、離子交換法
利用離子交換樹脂的交換能力,去除水中氟離子的一種方法,復合樹脂除氟率高,可以再生,不足之處在于其他陰離子存在下會降低去除效率,樹脂再生會導致氟濃縮液廢棄物,需要再加以處理才能丟棄;
3、電化學法
電化學法包括電凝聚法和電滲析法,電凝聚法需經固液分離操作,電滲析法中濃縮室的水排放造成污染的缺點也限制了電化學法的實際應用;
4、化學沉淀法
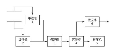
化學沉淀法除氟技術是工程上常用的工藝之一,脫硫廢水經中繼池和緩行槽后依次進入慢混槽和沉淀槽,由沉淀槽排除沉淀污泥進入擠壓機處理,分流處理液引入放流池后外排。
該工藝在高氟廢水處理中應用較多,其中投 加石灰的方法是一種成本較低、應用廣泛的除氟方法。但該方法存在一些不足之處,例如由于石灰本身的特點,導致石灰利用率低、加藥量大、出水氟離子難以去除到較低水平;

5、混凝沉降法
混凝沉降法也是常用的除氟工藝,針對脫硫廢水,傳統混凝沉降方法為添加硫酸鋁或液堿,但會形成大量油脂狀態、沉降性差的污泥,此種污泥含水率高、固液分離困難,并生成很多粒徑細小的顆粒物,造成污染物出水效果不佳,污泥難以回用及堆存占地大等問題,形成了二次 固廢污染。
另一方面,由于廢水處理中的氟元素絕大部分最終都進入到污泥中,因此污泥中的氟含量較高,在儲存、運輸和處置過程中,很容易造成較為嚴重和廣泛的二次污染,而這種對土壤和地下水的污染一旦形成,恢復難度極大。
通過以上幾種除氟技術方法對比可以看出,目前除氟技術方法采用較多的是化學沉淀和混凝沉降法。但這兩種方法對于處理含氟濃度高且成分復雜的水質較為困難,成本較高;且現在國家對于工業廢水的排放要求越來越高,這兩種方法難以達到要求。
各行業排放標準

各行業氟排放標準
長隆科技除氟技術介紹
長隆科技自主研發的清源®高效除氟劑,通過鋁鹽和鐵鹽的協同作用,配合公司研發的高效復合無機鹽發生水解及共聚反應形成的一種新型復合鋁鹽類無機高分子混凝劑。

除氟劑
產品水解速度快,凝聚能力強,具有使用成本低,除氟效果優于傳統復配除氟藥劑??蓱糜诤拥?、市政、煤化工、焦化、制藥、光伏、熱電、化工園區等含氟廢水處理。
產品優勢:
效果優:可深度除氟至1mg/L以下;
低成本:綜合成本低于市場除氟藥劑30%;
嵌入強:無需改造工藝流程,可實現自動加藥;
應用廣:產品可用于廢水除氟、脫色、除磷、除濁。
對于熱電行業的含氟廢水,清源®高效除氟劑可以完美搭配,同時有效的降低加藥量和產泥量,減少固廢危廢產出和人工成本,助力熱電行業健康有序發展!
應用案例
山東某熱電脫硫廢水除氟案例
其水量為2000m³/d,進水氟化物為25mg/L左右,其出水氟化物濃度小于2mg/L,其含氟廢水的工藝流程如下:
脫硫廢水首先進入廢水緩沖箱再進入到三聯箱,三聯箱分為中和箱、加藥箱、絮凝箱三個箱體。中和箱投加石灰,進行pH的調節;除氟劑投加在絮凝箱,經混合反應后在三聯箱出水處投加PAM,隨后再進入到澄清器進行沉淀。沉淀后出水進入清水箱排放。


